自動車整備士試験勉強 始めました~(^^♪

自動車整備士資格試験を解く

電装:令和5年3月実施

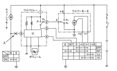
令和5年3月実施電装問題30:ワイパ回路

30 図に示すワイパ回路において,Aの箇所が断線した場合の作動に関して,不適切なものは次のうちどれか。 (1) ウォッシャモータが作動しない。 (2) ウォッシャ連動でワイパが作動しない。 (3) Loポジションでは,ワイパが低速で作動する。 (4) INTポジションで…

令和5年3月実施電装2級問題29:IC式フラッシャ回路

29 図に示すIC式フラッシャ回路に関する次の文章の(イ)と(ロ)に当てはまるものとして,下の組み合わせのうち,適切なものはどれか。 ランプが一灯断線すると,フラッシャユニット内の電流検出抵抗rを通る電流が(イ)し,この電流の変化を電流検出抵抗rの両…

令和5年3月実施電装問題5:水温センサ回路

USB C HDMI 変換アダプタ 4K@60Hz 2-in-1 USB Type C デュアル HDMI ハブ 2ポート拡張 マルチディスプレイ 3画面 hdmi 拡張モード対応 USBディスプレイアダプタ 2ポートデュアルモニター マルチディスプレイアダプ MacBook Pro/Air、DELL XPS 13/15、iMac、i…